gebäse läuft nur auf Stufe 4

Technische Fragen & Infos rund um den BMW Z3 roadster/coupe
(Klima, Heizung, Bordcomputer, Instrumente, Sitze, Airbag, Windschott, Überrollbügel, Persenning, Alarmanlage, GRA, Cockpit, Lenkrad, Mittelkonsole, Fenster, ZV, Kofferraum, usw.)
Forumsregeln
Off-Topic sollte in den Fachforen vermieden werden.

Re: gebäse läuft nur auf Stufe 4

Beitragvon IMOLA 3.0i » 13.02.2015 11:18

Würde mich auch interessieren, da bei mir das gleiche Problem aufgetreten ist.
Widerstand ist bereits bestellt.
Benutzeravatar
IMOLA 3.0i
Benutzer
 
13 Jahre Mitgliedschaft13 Jahre Mitgliedschaft13 Jahre Mitgliedschaft13 Jahre Mitgliedschaft13 Jahre Mitgliedschaft13 Jahre Mitgliedschaft13 Jahre Mitgliedschaft13 Jahre Mitgliedschaft13 Jahre Mitgliedschaft13 Jahre Mitgliedschaft
13 Jahre Mitgliedschaft13 Jahre Mitgliedschaft13 Jahre Mitgliedschaft
 
Alter: 58
Beiträge: 1608
Themen: 244
Bilder: 65
Registriert: 24.12.2012 10:59
Wohnort: Karlstein am Main

Z3 roadster 3.0i (04/2001)

   



  

Re: gebäse läuft nur auf Stufe 4

Beitragvon geckster » 13.02.2015 13:39

Die acht rechteckigen Spreizniete müssen raus, dazu einfach die oberen Teile mit den Einkerbungen nach oben abhebeln, die unteren dann auch noch nach oben raushebeln. Die lange Gummilippe muss, meine ich, auch noch raus, dann kann man die ganze Abdeckung abnehmen.
Ich hoffe, ich konnte es verständlich beschreiben :mrgreen:
Benutzeravatar
geckster
Benutzer
 
11 Jahre Mitgliedschaft11 Jahre Mitgliedschaft11 Jahre Mitgliedschaft11 Jahre Mitgliedschaft11 Jahre Mitgliedschaft11 Jahre Mitgliedschaft11 Jahre Mitgliedschaft11 Jahre Mitgliedschaft11 Jahre Mitgliedschaft11 Jahre Mitgliedschaft
11 Jahre Mitgliedschaft
 
Alter: 35
Beiträge: 101
Themen: 23
Registriert: 04.02.2015 16:39
Wohnort: Worblingen

Z3 coupe 2.8 (05/1998)

   



  

Re: gebäse läuft nur auf Stufe 4

Beitragvon robby1975 » 13.02.2015 18:14

geckster hat geschrieben:Die acht rechteckigen Spreizniete müssen raus, dazu einfach die oberen Teile mit den Einkerbungen nach oben abhebeln, die unteren dann auch noch nach oben raushebeln. Die lange Gummilippe muss, meine ich, auch noch raus, dann kann man die ganze Abdeckung abnehmen.
Ich hoffe, ich konnte es verständlich beschreiben :mrgreen:


Hallo
Danke schön

Verständlich genug :2thumpsup: :2thumpsup:

Grüße :thumpsup:
Benutzeravatar
robby1975
Benutzer
 
12 Jahre Mitgliedschaft12 Jahre Mitgliedschaft12 Jahre Mitgliedschaft12 Jahre Mitgliedschaft12 Jahre Mitgliedschaft12 Jahre Mitgliedschaft12 Jahre Mitgliedschaft12 Jahre Mitgliedschaft12 Jahre Mitgliedschaft12 Jahre Mitgliedschaft
12 Jahre Mitgliedschaft12 Jahre Mitgliedschaft
 
Alter: 54
Beiträge: 1259
Themen: 46
Bilder: 20
Registriert: 18.07.2013 12:15
Wohnort: Taunusstein

Z3 roadster 3.0i (07/2002)

   



  

Re: gebäse läuft nur auf Stufe 4

Beitragvon eisi » 24.03.2015 21:04

Servus!

Heute hab ich ein seltsames Erlebnis mit dem Gebläse gehabt:
Nach dem Motorstart bin ich los und es ging gar nichts von 1 bis 3, außer 4. Dort volle Leistung des Gebläses.
Diagnose: Widerstand defekt!
Nachmittags in den Z3, Motor gestartet und: Gebläse läuft in allen Stufen einwandfrei!

Hatte jemand schon mal so ein Phänomen?

eisi, der schon mal einen neuen Widerstand für J-Lo bestellt hat.
Benutzeravatar
eisi
Benutzer
 
14 Jahre Mitgliedschaft14 Jahre Mitgliedschaft14 Jahre Mitgliedschaft14 Jahre Mitgliedschaft14 Jahre Mitgliedschaft14 Jahre Mitgliedschaft14 Jahre Mitgliedschaft14 Jahre Mitgliedschaft14 Jahre Mitgliedschaft14 Jahre Mitgliedschaft
14 Jahre Mitgliedschaft14 Jahre Mitgliedschaft14 Jahre Mitgliedschaft14 Jahre Mitgliedschaft
 
Alter: 60
Beiträge: 10484
Themen: 660
Bilder: 179
Registriert: 29.05.2011 21:20
Wohnort: Grafschaft zu Toerring

Z3 roadster 2.8 (02/1998)

   


Z3 coupe 2.8 (10/1999)

   



  

Re: gebäse läuft nur auf Stufe 4

Beitragvon Steinbeizzzer » 24.03.2015 21:18

eisi hat geschrieben:Servus!

Heute hab ich ein seltsames Erlebnis mit dem Gebläse gehabt:
Nach dem Motorstart bin ich los und es ging gar nichts von 1 bis 3, außer 4. Dort volle Leistung des Gebläses.
Diagnose: Widerstand defekt!
Nachmittags in den Z3, Motor gestartet und: Gebläse läuft in allen Stufen einwandfrei!

Hatte jemand schon mal so ein Phänomen?

eisi, der schon mal einen neuen Widerstand für J-Lo bestellt hat.

Schätze Du hast einen Wackelkontakt :pssst:
Benutzeravatar
Steinbeizzzer
† R.I.P.
 
15 Jahre Mitgliedschaft15 Jahre Mitgliedschaft15 Jahre Mitgliedschaft15 Jahre Mitgliedschaft15 Jahre Mitgliedschaft15 Jahre Mitgliedschaft15 Jahre Mitgliedschaft15 Jahre Mitgliedschaft15 Jahre Mitgliedschaft15 Jahre Mitgliedschaft
15 Jahre Mitgliedschaft15 Jahre Mitgliedschaft15 Jahre Mitgliedschaft15 Jahre Mitgliedschaft15 Jahre Mitgliedschaft
 
Beiträge: 5026
Themen: 59
Bilder: 66
Registriert: 10.04.2011 18:56
Wohnort: Solnhofen




  

Re: gebäse läuft nur auf Stufe 4

Beitragvon Zzz3-BO-1 » 24.03.2015 21:26

Hi Ludwig,

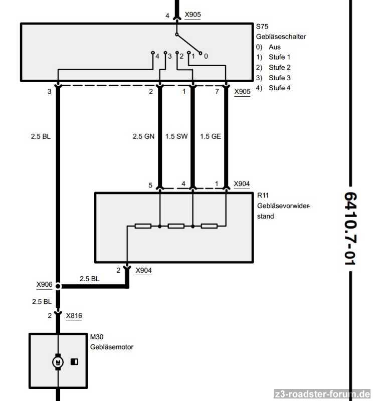
hmmm ... da nun Stufe 1-3 wieder läuft ... hmm ev Kontaktschwierigkeiten beim Übergang "Gebläseschalter Leitung zum Widerstand - X905" oder "zum Widerstand - X904" zum Gebläsemotor ... Drahtbruch/wackler zu X906 Verbindung ... das ist das was ich aus'm Schaltplan 1998 Seite 6410.7-01 sehen kann ... Lösungsvorschlag: Kontaktspray an betroffenen Stecker/Buchsen ..

vielleicht hilft's .. :thumpsup:

Geblaeseschalter.jpg
Geblaeseschalter Stufe 1-4
Zuletzt geändert von Zzz3-BO-1 am 24.03.2015 21:43, insgesamt 1-mal geändert.
Benutzeravatar
Zzz3-BO-1
Benutzer
 
14 Jahre Mitgliedschaft14 Jahre Mitgliedschaft14 Jahre Mitgliedschaft14 Jahre Mitgliedschaft14 Jahre Mitgliedschaft14 Jahre Mitgliedschaft14 Jahre Mitgliedschaft14 Jahre Mitgliedschaft14 Jahre Mitgliedschaft14 Jahre Mitgliedschaft
14 Jahre Mitgliedschaft14 Jahre Mitgliedschaft14 Jahre Mitgliedschaft14 Jahre Mitgliedschaft
 
Alter: 54
Beiträge: 1541
Themen: 43
Bilder: 92
Registriert: 01.04.2012 19:25
Wohnort: Schleswig-Holstein

Z3 roadster 2.2i (04/2001)

   



  

Re: gebäse läuft nur auf Stufe 4

Beitragvon eisi » 24.03.2015 21:43

Servus!

Kann sein, Wackelkontakt hab ich noch nicht bedacht. Aber warum geht es dann auf "4"?
Ich werde das weiter beobachten.

eisi
Benutzeravatar
eisi
Benutzer
 
14 Jahre Mitgliedschaft14 Jahre Mitgliedschaft14 Jahre Mitgliedschaft14 Jahre Mitgliedschaft14 Jahre Mitgliedschaft14 Jahre Mitgliedschaft14 Jahre Mitgliedschaft14 Jahre Mitgliedschaft14 Jahre Mitgliedschaft14 Jahre Mitgliedschaft
14 Jahre Mitgliedschaft14 Jahre Mitgliedschaft14 Jahre Mitgliedschaft14 Jahre Mitgliedschaft
 
Alter: 60
Beiträge: 10484
Themen: 660
Bilder: 179
Registriert: 29.05.2011 21:20
Wohnort: Grafschaft zu Toerring

Z3 roadster 2.8 (02/1998)

   


Z3 coupe 2.8 (10/1999)

   



  

Re: gebäse läuft nur auf Stufe 4

Beitragvon Zzz3-BO-1 » 24.03.2015 21:44

eisi hat geschrieben:Servus!

Kann sein, Wackelkontakt hab ich noch nicht bedacht. Aber warum geht es dann auf "4"?
Ich werde das weiter beobachten.

eisi


siehe meinen Beitrag #16 "Schaltplan" ... der brückt dann die Widerstände in der Stufe 1-3 .... die :idea: :idea: :idea: gehen dann auch dir auf :wink:
Benutzeravatar
Zzz3-BO-1
Benutzer
 
14 Jahre Mitgliedschaft14 Jahre Mitgliedschaft14 Jahre Mitgliedschaft14 Jahre Mitgliedschaft14 Jahre Mitgliedschaft14 Jahre Mitgliedschaft14 Jahre Mitgliedschaft14 Jahre Mitgliedschaft14 Jahre Mitgliedschaft14 Jahre Mitgliedschaft
14 Jahre Mitgliedschaft14 Jahre Mitgliedschaft14 Jahre Mitgliedschaft14 Jahre Mitgliedschaft
 
Alter: 54
Beiträge: 1541
Themen: 43
Bilder: 92
Registriert: 01.04.2012 19:25
Wohnort: Schleswig-Holstein

Z3 roadster 2.2i (04/2001)

   



  

Re: gebäse läuft nur auf Stufe 4

Beitragvon Steinbeizzzer » 24.03.2015 21:47

eisi hat geschrieben:Servus!

Kann sein, Wackelkontakt hab ich noch nicht bedacht. Aber warum geht es dann auf "4"?
Ich werde das weiter beobachten.

eisi

Stufe 4 geht ohne Widerstandsarray auf dem Gebläsemotor.
Wackelkontakt kann eigentlich nur am Anschuss 2 des Widerstandsarray sein.
Benutzeravatar
Steinbeizzzer
† R.I.P.
 
15 Jahre Mitgliedschaft15 Jahre Mitgliedschaft15 Jahre Mitgliedschaft15 Jahre Mitgliedschaft15 Jahre Mitgliedschaft15 Jahre Mitgliedschaft15 Jahre Mitgliedschaft15 Jahre Mitgliedschaft15 Jahre Mitgliedschaft15 Jahre Mitgliedschaft
15 Jahre Mitgliedschaft15 Jahre Mitgliedschaft15 Jahre Mitgliedschaft15 Jahre Mitgliedschaft15 Jahre Mitgliedschaft
 
Beiträge: 5026
Themen: 59
Bilder: 66
Registriert: 10.04.2011 18:56
Wohnort: Solnhofen




  

Re: gebäse läuft nur auf Stufe 4

Beitragvon Zzz3-BO-1 » 24.03.2015 21:50

Steinbeizzzer hat geschrieben:
eisi hat geschrieben:Servus!

Kann sein, Wackelkontakt hab ich noch nicht bedacht. Aber warum geht es dann auf "4"?
Ich werde das weiter beobachten.

eisi

Stufe 4 geht ohne Widerstandsarray auf dem Gebläsemotor.
Wackelkontakt kann eigentlich nur am Anschuss 2 des Widerstandsarray sein.

:thumpsup: und ev. auf der blauen 2,5'er Leitung bis X906 "Verbindung/Knotenpunkt" ... gemeinsam kreisen wir DEN schon ein :mrgreen:
Benutzeravatar
Zzz3-BO-1
Benutzer
 
14 Jahre Mitgliedschaft14 Jahre Mitgliedschaft14 Jahre Mitgliedschaft14 Jahre Mitgliedschaft14 Jahre Mitgliedschaft14 Jahre Mitgliedschaft14 Jahre Mitgliedschaft14 Jahre Mitgliedschaft14 Jahre Mitgliedschaft14 Jahre Mitgliedschaft
14 Jahre Mitgliedschaft14 Jahre Mitgliedschaft14 Jahre Mitgliedschaft14 Jahre Mitgliedschaft
 
Alter: 54
Beiträge: 1541
Themen: 43
Bilder: 92
Registriert: 01.04.2012 19:25
Wohnort: Schleswig-Holstein

Z3 roadster 2.2i (04/2001)

   



  

VorherigeNächste

  • Ähnliche Themen
    Antworten
    Zugriffe
    Letzter Beitrag

Zurück zu Technik Innenraum



Wer ist online?

Mitglieder in diesem Forum: ClaudeBot [Bot], GoogleOther [Bot] und 0 Gäste

x